第一节 白水泥制造 行业 发展现状总述
据国家统计局数据显示,2009年我国累计生产水泥162897.8万吨,同比增长17.9%,增幅比去年同期增加了12.7个百分点;累计生产水泥熟料103282.1万吨,同比增长15.9%,增幅较去年同期增加了12.7个百分点。自今年3月以来,水泥和熟料产量的累计增速均呈现了逐步加快的趋势。从单月产量来看,自2009年3月以来,水泥和熟料产量均保持了高位运行。其中水泥产量有四个月保持在15000万吨以上,6-10月单月同比增速连续5个月保持在20%以上;水泥熟料则有7个月保持在9000万吨以上,有5个月的同比增速保持在20%以上。
我国白水泥用量小,市场相对集中,全国白水泥的产量大约2/3集中在珠江三角洲、长江三角洲及东南沿海地区销售,运输半径较短。企业规模较小,目前仍有一部分企业仍在沿用传统的小型中空干法窑,产量低、热耗高,技术设备落后。随着我国白水泥新型干法技术的发展,这些企业将面临着激烈的市场竞争,并将承担着产品成本、市场销售、企业发展与生存的巨大压力。
第二节 白水泥制造 行业 发展取得的突出成绩
2010年7月长兴新明华化工建材有限公司近日投资1.41亿元建设的国内首条年产15万吨白水泥熟料新型干法生产线正式投产。这一技改项目的投产,使“新明华”白水泥生产能耗和污染物排放均达到了国际先进水平。
“企业要转型升级、节能减排,关键是要转变观念。加快转型升级必须坚持走科技创新之路,而科技创新就要敢于持续不断地投入。”公司董事长王晓世介绍说。
窑尾收尘、粉磨系统改造、电机节电装置安装、配料调整,“新明华”开始了一系列的技术改造,白水泥的产量和质量不断提高、能耗不断降低、排放不断减小。科技投入换来了生产力,“新明华”白水泥产量实现了翻番,年销售收入达到1.2亿元。与此同时,公司还在石灰石深加工上进行了探索,建成了轻质碳酸钙生产线,并涉足精细化工、医用卫生材料等领域。
我国的水泥生产工艺在国际上处于领先地位,而白水泥的生产却还存在着能耗高、污染严重等问题。如何从根本上改变传统生产方式,“新明华”经过内部的多次探索,开始了将新型干法生产技术引入白水泥生产的实践。经与大专院校、设计院对接后决定共同攻关,在攻克技术难题后,于去年4月开工建设这条年产15万吨的白水泥熟料新型干法生产线,并于近日正式投入生产。
白水泥熟料烧成热耗降低40%左右、年可节约标煤12700吨、污染物排放可降低67.03%,年产15万吨白水泥熟料新型干法生产线的投产,使“新明华”实现了干净生产白水泥的目标。
第三节 白水泥制造 行业 技术发展现状 分析
一、新技术应用情况
从上世纪70年代初研制新型干法水泥技术装备开始,在国家有关部门的支持和推动下,水泥 行业 科研创新与技术开发能力不断提高,技术装备已达到世界先进水平[4]。目前日产2000吨新型干法水泥生产技术装备已全部国产化,日产4000吨、5000吨新型干法水泥生产技术装备国产化率达到90%以上,日产8000吨水泥熟料生产线和日产10000吨水泥熟料生产线已经投产。日产10000吨水泥熟料生产线全球只有7条,我国就拥有4条。随着我国水泥工艺技术和装备国产化的成熟和大型化,一批水泥工艺技术和装备已走出国门,2005年仅沙特一个国家就和我国签订了六条日产5000吨以上水泥生产线总承包合同,其中两条是国际最大规模日产10000吨水泥生产线,总合同额达13亿美元,目前已占国际市场份额30%左右。工艺先进、技术成熟的大型国产化装备为我国新型干法水泥加快发展提供了技术保证,同时也为我国大型水泥技术装备出口奠定了基础。
在中央一系列宏观调控政策措施指导下,我国水泥产业结构调整步伐不断加快。1995年新型干法水泥2853万吨,仅占总产量的6%。2004年上升到3.2亿吨,占总产量的33%。到2005年底,新型干法水泥产量达到4.73亿吨,新型干法水泥的比重已达到45%,一年间增长12个百分点。水泥结构调整取得突破性进展。2005年建成投产110条新型干法水泥生产线,新增能力10137万吨。累计新型干法水泥生产线615条,其中4000吨以上生产线104条。
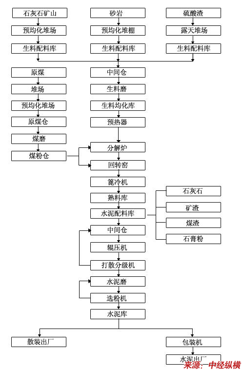
二、主要 技术工艺 特点或流程
典型的新型干法水泥生产工艺流程示意图
第四节 国内白水泥制造 行业 与国外的差距
我国新型干法水泥生产技术和装备水平已与国际先进水平相接近。但我们的整体水平还存在较大差距。据国家统计局公布的2001年的水泥总产量,代表先进技术的新型干法窑生产的水泥仅占总产量的14%(发达国家的新型干法窑生产的水泥占总量的90%以上),而且这些新型干法水泥生产线的技术水平参差不齐,平均规模只有46万t/a,因此,必须继续加强技术开发,在努力提高新型干法生产的水泥所占比例的同时,力争5000t/d级及以下规模生产线的技术经济指标达到当时国际先进水平,并完成10000t/d生产线的开发和建设,力求在环境保护和生态建设方面达到国际20世纪末的水平。为完成上述目标,必须加强工艺技术、信息化建设和重大装备的开发和创新,加强企业管理和人才培养不断推行优化设计。
第五节 白水泥制造 行业 发展存在的问题及解决策略
一、存在问题
1、粗放生产、总量过剩
我国白水泥整体发展水平粗放,能源成本高。总量供大于求导致 行业 整体效益下滑。水泥 行业 低水平总量过剩问题突出,任何一家企业都无法左右水泥的产量及价格,价格战成了企业拼市场的惟一手段,无序竞争导致市场环境恶化。
我国水泥 行业 产能过剩问题依然存在、产量继续大幅增加的背景下,水泥价格也难出现大幅上涨。2009年底,全国已有水泥产能达18亿吨,加上在建产能9亿吨,若全部建成,全国水泥产能将接近27亿吨,会明显高于今年的16亿吨水泥需求估计值。同时,2009年1~11月,全国水泥产量达14.93亿吨,同比增长19%,增幅比去年同期提高了13.3个百分点,且水泥产量月增速在稳步回升,已由2008年12月的3.5%回升至2009年11月的18%。另外,去年前11个月全国水泥投资高达59.8%的增幅,也预示着今年水泥产能和产量的继续上升。
2、国际市场初级产品价格会逐步走强,我国水泥生产成本可能上升
面对百年不遇的国际金融危机,世界各国采取了一系列经济刺激政策,全球经济逐步转好,市场交易日趋活跃。当前良好的经济发展态势,使得国际货币基金组织对全球经济的增长预期从2009年的-1.1%恢复至2010年的3.1%左右,可能带动国际煤炭、石油等初级产品价格由弱转强,并进一步影响到国内初级产品市场,从而拉高国内水泥生产成本。目前,国内外一些初级产品价格已呈现涨势。如国际原油价格从去年年初的每桶33美元已稳步上涨至目前的近80美元,国内水泥用煤价格也从2009年7月份开始回升,到12月份价格比年初已上涨6%。
二、解决策略
1、调控好产能
在继续落实好国家各项限制产能扩张政策的同时,重点做好各地淘汰落后产能工作的落实,分季度跟踪落后产能淘汰进度,可将淘汰工作和新建项目工作挂钩,保持各省产能规模的适度平衡,特别要重点关注上海、浙江、江苏、安徽、河南等产能过剩较为严重的省市。
2、逐步提高 行业 集中度
目前,全球前5家水泥企业的集中度已达50%,其中美国集中度为55%,亚洲的菲利宾和泰国则高达近80%。而我国水泥企业的平均规模约为31.7万吨,前10家企业的集中度仅为20.8%。今后,企业多、实力小的地区,要加快企业兼并重组步伐;已实现企业兼并重组的地区,则要通过企业内部部门职能的整合和管理能力的提高,实现由规模扩大转变为真正的实力增强,要重视质量和市场占有率的提高。同时,国家应挑选10家以内的大型水泥企业,给予资金、税收、补贴等方面的重点扶持,帮助他们做大做强,逐步提高我国水泥 行业 在国际市场中的地位。
3、以技术升级促节能、讲环保
要健全水泥企业生产监管机制,对未达环保标准的企业,坚决予以关停。要通过提高热耗、电耗等指标,逐步提高企业环保标准,通过提高生产准入门槛,推动企业采用低温余热发电、多级预热器系统、变频调速技术、高效粉磨系统等先进技术。要根据企业的改造规模、技术升级难度等情况,给予部分企业一定的补贴支持;对于废料利用率高、能耗降低明显的企业,主管部门和 行业 协会可给予一定奖励和表彰。
第六节 2003-2010年 行业 工业总产值发展状况
2003-2010年1-5月白水泥制造所属 行业 工业总产值增长情况
单位:千元
第七节 2003-2010年 行业 销售收入发展状况
2003-2010年1-5月白水泥制造所属 行业 销售收入增长情况
单位:千元
第八节 2003-2010年 行业 利润总额发展状况
2003-2010年1-5月白水泥制造所属 行业 利润总额增长情况
单位:千元
第九节 2003-2010年 行业 企业数量发展状况
2003-2010年1-5月白水泥制造所属 行业 企业数量增长情况
单位:个
免责申明:本文仅为中经纵横 市场 研究 观点,不代表其他任何投资依据或执行标准等相关行为。如有其他问题,敬请来电垂询:4008099707。特此说明。