第一节 工业重油基本生产技术、工艺或流程
1、渣油加工
我国渣油处理方式主要是延迟焦化,加氢处理所占的比例较小。溶剂脱沥青作为延迟焦化的重要组合工艺,在某些炼油厂协助延迟焦化处理过剩的残渣,取得了很好的经济效益。
1)延迟焦化
延迟焦化在加工重质、劣质原料方面具有技术成熟、设备简单、易于操作等独特优势,因此在世界各国得到普遍应用。专家认为:延迟焦化工艺在当前乃至今后一个时期仍是渣油加工的主要手段。
延迟焦化属于连续—间歇式生产,生产的轻质及中间馏分油含硫量及残碳量过高,仍需加氢处理才能作为FCC的进料。该装置是炼油厂中处理大量固体物料的唯一装置,水力切焦及敞口的焦化池产生大量废气和废水,难以实现清洁生产。尤其是随着进口高硫原油的变劣变重,焦炭产率逐年增加,产生的高硫石油焦难以利用,成为制约延迟焦化发展的瓶颈。
赵子明对高硫石油焦的工业利用前景进行了 分析 ,通过对比水泥窑、循环流化床(CPB)锅炉及渣油一石油焦气化联合循环一体化(IGCC)技术,提出CFB锅炉的利用,将是我国处理高硫石油焦的发展方向。但姚国欣等认为CFB在净化排放气体的过程中加入大量CaO4需增加投资,设置专门的处理设施,占用场地很大,并且产生的CAS04难以利用。
IGCC可以利用延迟焦化产生的高硫石油焦生产氢气、蒸汽实现高效率发电,既解决了高硫石油焦的出路问题,又可实现清洁化生产,避免了CFB造成的污染。但由于IGCC在世界范围内仍处于工业示范阶段,国内炼油界对其发展持谨慎态度,认为IGCC设备复杂、投资大,部分气化技术和大功率燃气轮机技术和设备等均需引进,空分得到的氮气资源难以利用,而且我国至今还没有1套以高硫石油焦为燃料的IGCC示范装置,缺乏有关的实际操作经验。以煤为原料的IGCC关键技术 研究 在国家科技部和国家电力公司的资助和组织下,已于2000年全面完成了攻关任务。IGCC示范电厂及中国华能集团公司“绿色煤电”计划的实施,将为我国IGCC发电技术的推广和应用积累宝贵经验。目前煤炭 行业 正投入巨资发展煤制油技术,而IGCC也符合煤的间接液化理念,为我国煤炭资源的开发利用指出一条可行道路。因此可以整合电力,煤炭和石化三大 行业 的优势资源,共同承担经济风险,以加速以高硫石油焦及煤炭为原料的IGCC技术在我国的开发和应用。
2)溶剂脱沥青
有些炼油厂将原有的渣油溶剂脱沥青装置进行改造,使之用于生产催化裂化原料脱沥青油(DAO)。工业应用结果表明,DAO收率达54%,金属脱除率达90%以上,所得脱油沥青(DOA)进循环流化床(CPB)锅炉,有效降低了化肥生产成本,并提供了廉价氢气,为企业创造了显著的经济效益。
石油化工科学 研究 院开发的渣油重溶剂脱沥青—加氢处理—催化裂化组合工艺技术(SHF),利用重溶剂脱除减压渣油中的全部沥青质和绝大部分金属,而得到的DAO收率较高,加氢后的DAO是优质的催化裂化原料。采用SHF技术加工高硫、高金属含量的渣油不仅可以获得较高的轻质油收率,而且可以较大幅度地降低重油加氢装置的投资和操作费用,延长催化剂的使用寿命。SHF技术的关键在于解决大硬度沥青的出路问题,因此该技术路线特别适合建有CFB、IGCC或者燃料发电厂等能处理大硬度沥青的炼油厂。
近年来,许多学者使用超临界流体萃取(SFEF)技术对渣油进行加工,制备出了一系列高附加值的石化产品,使之成为一项具有潜力的渣油一重油加工新技术。张晓东等人通过SFEF制备出了精制石蜡及中间相沥青。宋景平等人采用SFEF技术,以减压渣油和催化裂化油浆为原料生产出牌号为AH70、AH90及AHll0的沥青。
3)渣油加氢
渣油加氢—重油催化裂化组合工艺是当前加工含硫渣油的最佳选择。由于国际油价居高不下,含硫原油和低硫原油的差价愈发明显,渣油加氢较高的一次性投资和加工费用已不再是一个突出的问题,该工艺液收率高,在产品结构、产品质量以及环保方面都具有明显的优势。4种典型的渣油加氢工艺装置的性能评价见下表。
渣油加氢装置性能评价

加氢裂化技术经过几十年的发展和完善,工艺已经比较成熟。虽然有多种形式,但基本原理相同,许多操作参数的变化范围都不是很大。但是加氢裂化催化剂开发和更新换代很快,因此开发加氢裂化催化剂将是加氢裂化发展的重点。由于世界重油开采量的逐年增加,沸腾床和悬浮床加氢技术的应用和发展可能要加快。如何提高沸腾床催化剂的活性、催化剂的机械强度、改变成便于输送的形状(目前为条状)、减少催化剂破损,是今后努力的方向。对于悬浮床加氢催化剂而言,未来最大的发展可能性是用单一廉价的高活性组分制成胶体或纳米级催化剂加入到反应体系中,可大大减少催化剂的用量。
2、稠油加工
我国稠油资源十分丰富,辽河石化公司将建成国内最大的稠油加工基地和道路沥青生产研发基地。稠油加工以往通过减压蒸馏生产重交道路沥青及减粘裂化生产燃料油,沥青产量过大。为了从稠油中提取更多的轻组分,王月霞等人间通过对比 分析 悬浮床加氢—延迟焦化、ROP工艺—加氢处理—渣油催化裂化及延迟焦化等3种加工方案,提出辽河稠油应采用延迟焦化方案。
胡于中等人认为重油悬浮床加氢裂化技术是一项极具前景的新型稠油轻质化工艺,该技术可以加工质量极差的油砂、沥青质原油及高金属含量的渣油,产品转化率高达90%以上。世界上许多公司相继开发成功了许多相似的工艺技术,建立了工业示范装置并已成功运转多年。
由中国石油公司组织开发的重油悬浮床加氢工艺也已具备工业化推广条件,该技术为解决我国稠油的加工利用开辟了新途径。测试结果表明,在中等苛刻度条件下,克拉玛依常压渣油经悬浮床加工后轻质油收率接近60%,并且反应器内没有任何结焦。
Eni的悬浮床技术(EST)可以把最重的原油和沥青转化为超清洁燃料。通过技术改进,可以生产满足未来EU柴油标准的VGO,该工艺的进料转化率可达98%以上,部分进料直接转化为轻馏分油和中间馏分油,得到的VGO和DAO由于金属和残碳脱除率高达95%,可作为FCC或HC的原料。溶剂脱沥青也是EST工艺的重要组成部分,EST工艺流程见下图。
EST工艺流程

3、油砂沥青
近年来从油砂沥青中提取原油的技术取得了突破性进展,现在合成原油的成本已降至9美元/桶,加拿大Husky Energy公司认为原油价格只要高于20美元/捅,开采油砂就会有利可图,而目前国际原油价格已突破100美元/捅,世界进入高油价时代。中国经济增长迅速,原油对外依存度大,加拿大油砂是较好的可利用资源。
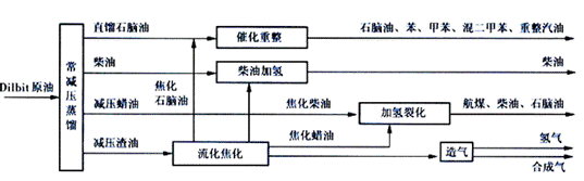
邢定峰等人对加拿大Dilbit原油(30%的凝析油+70%的油砂沥青)加工方案进行了 研究 ,设计了LC-Fining方案、流化焦化方案及LC-Fining-流化焦化组合方案等3套加工方案,见下图。
Dilbit 原油 LC-Fining 方案流程

Dilbit 原油流化焦化方案流程

Dilbit 原油 LC-Fining流化焦化组合方案流程

通过对上述3种加工方案进行经济指标及关键技术成熟程度等方面的综合对比,推荐采用LC—Fining—流化焦化组合方案。
第二节 工业重油新技术研发、应用情况
2009年中国石油重点科研项目“两段提升管催化裂解多产丙烯兼顾轻油生产(TMP)技术”在京鉴定。鉴定委员会一致认为,由大庆炼化公司牵头与中国石油大学(华东)、石油化工 研究 院和华东设计分公司共同完成的这一项目,创新点突出,在多产丙烯并兼顾轻油收率和质量方面达到国际领先水平。
TMP技术是针对目前重油催化裂解存在的问题开发的。其基本原理就是反应工艺和催化剂密切配合,通过采用两段提升管和多个反应区的新型反应技术,实现组合进料、低温大剂油比、适宜的停留时间和高催化剂流化密度的理想反应条件,达到增产丙烯、控制干气和兼顾轻质油品生产的目的。
第三节 工业重油国外技术发展现状
中国进口燃料油的主要来源地为新加坡普氏(PLATT'S)市场。其中,180CST燃料油在进口燃料油中所占比例超过80%。这一市场由新加坡所控制,它集中了全世界的垃圾重油(渣油),进行调和之后卖到中国。这种进口的工业燃料油最大特点就是硫化物超标。轻质石油的硫化物含量以毫克计算,但现在进口重油的硫化物含量平均都在3.5%以上了。这导致的直接后果是,污染加重,能耗增加,浪费非常严重。
第四节 工业重油技术开发热点、难点 分析
目前我国的炼油厂中还没有LC—Fining装置和流化焦化装置,LC—Fining所需均相催化剂也需从国外进口。因此要加工油砂沥青资源,必须在技术上进行储备,通过引进、消化、吸收国外先进技术,最终实现自主技术的开发。
与常规石油资源相比,重油开发利用存在投资大、风险高、设施配套不完善等问题。开发难度大、资金回报周期长导致重油开发利用陷入“战略意义显著但开发却收不回成本”的两难境地。这是重油开发的世界性难题。
第五节 工业重油未来技术发展趋势
今后我国稠油技术将会得到更大发展,主要方向:一是普通稠油油藏将逐步由蒸汽吞吐转入二次热采,提高开发效果,提高原油采收率;二是特、超稠油将采用多种水平井热采技术来增加产量;三是采用新技术提高复杂条件下的稠油油藏的开发水平。
免责申明:本文仅为中经纵横
市场
研究
观点,不代表其他任何投资依据或执行标准等相关行为。如有其他问题,敬请来电垂询:4008099707。特此说明。