第一节 尼龙66生产工艺流程 分析
尼龙66聚合工艺实现工业化的有两种,一种为连续聚合工艺,一种为间歇式聚合工艺。这两种工艺原理是一样的,都是己二胺和己二酸缩聚得到尼龙66高聚物,其不同主要在于工艺流程。
1、连续聚合工艺
连续聚合工艺是先将盐储槽内浓度50%的尼龙66盐液分批送入计量槽,并在计量槽中根据生产的产品情况加入不同的添加剂,经过搅拌混合的尼龙66盐液靠自重分批流入第二中间槽。第二中间槽内的尼龙66盐混合液,再由盐供给泵通过盐过滤器、盐预热器连续地供给浓缩槽,通过蛇管间接加热,除去部分水分,把盐液浓度提高到70%。反应器供给泵将浓缩后的盐液送出,经第一、二盐预热器进入反应器,在17.5kg/cm2的压力下进行初步缩聚,出反应器的预聚物,用输送泵连续送至闪蒸器,在闪蒸器内物料的压力逐步降至常压,以使聚合物中水分迅速分离出来。根据不同产品的需要,可在闪蒸器供给泵与闪蒸器之间物料管中,用注入泵将二氧化钛悬浮液分散到预聚物中。出闪蒸器的预聚物、靠自重连续进入前聚合器中,在此常压下,残存的水分进一步被分离,从而使聚合物的相对粘度提高。出前聚合器的聚合物,用后聚合器供给泵送到后聚合器,聚合物中残存的水分和进一步缩聚生成的水分,在真空条件下被除去,从而使聚合物的粘度(分子量)被调整到产品所需要的范围内,而后直接纺丝或做成切片。
连续法生产尼龙66树脂工艺流程图

连续法生产尼龙66树脂工艺条件

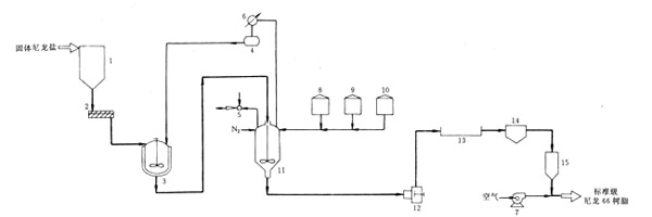
2、间歇式聚合工艺
间歇式聚合工艺就比较简单,把盐液由储槽根据设定分批打入浓缩槽,在此把50%的盐液浓缩到80%,然后排入聚合釜,在聚合釜中经过加热阶段把釜内压力升到17.5kg/cm2,而后进入预聚阶段,当物料达到一定温度时进入减压阶段(如果需要添加二氧化钛则在预聚阶段的适当时候加入),釜内压力根据设定分几段缓慢减至设定值(设定值接近常压),然后进入完成阶段、其时间为30分钟左右,聚合物的分子量可以通过改变完成阶段压力的设定来调节,此阶段完成后进行挤出切粒,切粒后切片,经干燥后根据需要可以纺丝或做成工程塑料等产品。因此,可以把连续聚合理解为各个聚合反应阶段在各个不同的,但职能比较单一设备中完成,而间歇式聚合是在同一设备中完成不同阶段的反应。
尼龙66树脂制备间歇工艺流程

1-尼龙盐贮罐;2-螺杆输送机;3-溶解釜;4-冷吸物接收罐;5-燕汽喷射器;6-热文换器;7-鼓风机 8-乙酸罐;9,10-添加剂罐;11-反应器;12-挤出机;13-水浴槽;14-切粒机;15-树脂贮罐
第二节 国外尼龙66生产工艺发展阶段比较
近几年来,尼龙66的改性技术发展比较快。罗地亚开发出一种尼龙66新技术产品。
借2007年K展之机,罗地亚推出了TECHNYLSTARTMAFX,一种创新的尼龙66技术,它将超强的流动性与迄今为止最高的增强性能相结合。除了独特的刚性和耐温性,这一基于新型尼龙66的聚合的创新技术使其具备了无与伦比的易加工性。它拓宽了尼龙66的应用范围,缩小了通用聚酰胺与成本较高的高性能塑料及金属解决方案之间的差距。
第三节 我国尼龙66生产工艺创新历程与途径
平顶山神马工程塑料有限责任公司专门从事尼龙66切片和改性工程塑料的生产与开发。为了革新尼龙66改性生产技术,该公司在充分利用自身成熟的连续、间歇两种聚合生产经验和螺杆改性技术资源基础上,大胆创新,锐意进取,向传统改性技术发出挑战,提出了尼龙66在线改性的生产方法。
1、工艺设计
尼龙66切片在线改性生产工艺以连续聚合的尼龙66高温熔融态聚合物为原料,通过计量泵、夹套保温管和熔断阀直接进入螺杆,在螺杆不同区段加入适用的助剂,以生产出性能优良的改性尼龙66产品。
尼龙66切片在线改性生产由盐贮存工程、聚合工程、螺杆切粒工程、输送工程、包装工程等步骤组成。
尼龙66切片在线改性生产流程

2、工艺技术特点
1)工艺设计灵活合理,装置运行稳定可靠,生产操作简便;
2)原料为熔融态,性质均匀,有效降低高温氧化降解,产品理化性能指标得到很好保持;
3)改性助剂可在不同时机加入,有机融合化学反应和物理改性,产品性能更加优良稳定;
4)不需配置上料系统和高混设备,生产工序简洁,能耗少,成本低。
第四节 国内尼龙66生产设备简介
1、连续聚合所用设备:
尼龙66盐贮罐、醋酸罐、静态混合器、蒸发反应器、冷凝液槽、管式反应器、蒸汽喷射器、成品反应器、分离器、添加剂罐、冷凝液贮槽、挤压机、造粒机、脱水桶、水预分离器、进料斗、流化床干燥器、树脂料仓。
2、间歇聚合所用设备
料仓、螺旋运输器、溶解釜、冷凝器、反应器、蒸汽喷射器、醋酸罐、添加剂罐、挤压机、水浴、造粒机、料仓。
第五节 国内尼龙66生产设备应用现状
1、蒸发式冷凝器
蒸发式冷凝器在西方发达国家得到日益普遍应用,在国内的应用中,由于西北地区缺水的实际情况,目前蒸发式冷凝器在西北地区推广和应用较多,宾馆、办公楼、商场等民用建筑和印刷厂、喷漆车间、计算机房等工业建筑及果蔬保鲜、贮藏冷库、温室等农业建筑的冷却空调设备基本都采用了蒸发式冷凝器,啤酒、食品、饮料、制药、石油、化工等 行业 也越来越多的采用蒸发式冷凝器,据一些公司的应用数据显示,其冷凝效果好、节能节水的特点是显而易见的。
2、造粒机
造粒机是一种可将物料制造成特定形状的成型机械。广泛应用于化工、石化、制药、食品、建材、矿冶、环保、印染、陶瓷、橡胶、塑料等领域。根据结构和工作原理又个分为CF型回转带式冷凝造粒机、平形双螺杆挤出机、转鼓干燥制片机、对辊干法造粒机(简称对辊造粒机)、对齿造粒机、盘式真空冷凝造粒机等。
第六节 我国尼龙66生产设备技术研发动态
1、蒸发式冷凝器研发
国内最早 研究 蒸发冷却技术始于20世纪80年代,但由于当时国内制造水平和对节能节水应用技术意义的认识不足,该技术并未在国内引起足够的重视,相关的理论与实验 研究 文献也不多见。90 年代后期,随着国家和企业对节能节水的重视,对非饱和蒸发冷却技术的 研究 逐渐增多起来, 研究 的内容也更加深入。在理论 研究 方面,蒋常建等以管内走工艺水的横流式蒸发冷却塔为 研究 对象,借鉴王铁军的逆流式冷却塔热力计算的数学模型,提出了一种准三维的计算方法;定义了一系列量纲为1 参数,通过计算得到了横流式E-NTU的关系线图;讨论了各种参数对其热力性能和E-NTU 关系的影响。王东屏对用喷淋蒸发翅管式冷凝器的传热过程进行了 分析 ,建立了传热传质数学模型。唐伟杰通过对带预冷盘管的蒸发式冷凝器传热传质过程进行 分析 ,得到了冷凝盘管外冷却水温度和冷却空气焓值沿冷凝器高度方向分布的解析表达式;并在稳态传热仿真的基础上,设计了全年运行的蒸发式冷却器的配风量方案,可以作为蒸发式冷却器运行调节的参考。郝亮等采用分布参数法对蒸发式冷凝器建立了数学模型,并进行了数值计算,以及对制冷剂温度和热流密度的沿程分布情况和入口空气状态变化、配风量和配水量对换热器性能的影响进行了模拟 分析 。朱冬生等从理论和实验两方面对蒸发式冷凝器的传热传质过程进行了 分析 ,包括管排方式(正排和差排)、管间距对换热效果的模拟比较,风量、喷淋水密度和水的分布状况对传热传质的影响,填料的影响,湿球温度的影响等;此外,还对下送风方式进风来流角度对换热效果的影响进行了模拟和实验 分析 ,得出最佳进风来流角在-15°~20°。刘焕成参照美国ASHREA标准64—74对下进风上排风(即风水逆流式)并采用圆管换热器的蒸发式冷凝器系统进行了实验测试, 分析 了冷凝温度、空气进口湿球温度、风量和喷淋水量对氨蒸发式冷凝器单位面积热负荷的影响,同时验证了在不同工况下氨蒸发式冷凝器冷凝能力变换曲线的可靠性;实验结果还表明,当氨蒸发式冷凝器的结构尺寸确定以后,在影响单位面积热负荷的各种因素中,冷凝温度和空气的进出口湿球温度最为显著,其次是迎面风速,影响最小是淋水量;并指出设计时采用较大风量和较小的喷淋水量是合适的。刘宪英等对蒸发式冷凝技术应用于家用空调系统的效果性进行了试验 研究 。实验结果显示:采用蒸发式冷凝技术可大大提高冷凝效果,从而提高系统效率,拟合的实验公式可作为工程实践的设计参考依据。周景锋等则对蒸发式冷凝技术应用于热泵式海水淡化系统进行了试验尝试,为开拓该技术的应用领域提供了借鉴。史一忠等则分别从不同角度对蒸发式冷凝器换热盘管的防垢除垢方面进行了 分析 和论证。马瑞华等结合了套管式冷凝器和蒸发式冷凝器的优点,设计了一种新型的套管蒸发式冷凝器,它具有节约水流量,节能,传热能力比蒸发式冷凝器更强的优点,更大地利用了换热空间,使得传热能力大大增强。在相同情况下,它的热流密度大约为蒸发式冷凝器的1.5倍。试验证明机组性能系数达4.5~5.0,比现有机组高20%~85%,水泵配置电机功率减少30%~60%。
2、造粒机技术
中国最近以全面、协调、可持续的科学发展观为指导思惟,制定了至2020年的中长期能源科技发展战略与发展 规划 ,这一能源环境发展战略的制定,也为中国造粒机技术的发展指明了方向,探索塑造粒机技术的新型发展道路势在必行。与工农业出产中的其它操纵环节比拟,塑料造粒机过程的节能与防治污染任务尤其迫切。
造粒机功课涉及国民经济的广泛领域,它不仅是大批工农业产品不可或缺的基本出产环节,造粒机也是中国的耗能大户,所用能源占国民经济总能耗的12%左右。另外,造粒机过程造成的污染又经常是中国环境污染的重要来源,造粒机技术的提高同整个国民经济的发展有十分紧密的关系。
首先,造粒机操纵涉及的领域极为广泛,而中国的造粒机能耗占整个产业能耗的比例几乎比英国高一半,达到12%。
其次,造粒机对环境的污染也相称严峻。在应用最广的各类常规造粒机设备中,有四分之三以上是热风塑料造粒机,这类造粒机设备对环境的污染非常严峻,对于造粒机系统燃煤炉的改造已成为亟待解决的重要课题。进步造粒机过程的能源利用效率和防治对环境的污染是相辅相成的。减少1亿吨标煤的能源消耗,在中国即可减少6400万吨以上CO2和SO2的排放,其环保效益十分明显。
免责申明:本文仅为中经纵横 市场 研究 观点,不代表其他任何投资依据或执行标准等相关行为。如有其他问题,敬请来电垂询:4008099707。特此说明。
上一篇:中国溶解浆发展环境分析
下一篇:中国硅酸钙板市场竞争情况