第一节 产品技术发展现状
环保问题是全球越来越关注的问题,世界各国都在加大对环境问题的整治力度,对工业污染的项法规越来越严格。能否适应环保要求将是一个企业能否立足的必要条件。在大气治理方面,电尘器是工业生产中广泛使用的除尘设备,近年来,火力发电厂的锅炉普遍采用电除尘器。
烟气中粉尘的比电阻值的高低,对电除尘器除尘效率影响很大。烟气粉尘的比电阻值越高,除尘效率越低。烟气调质是降低烟气粉尘比电阻值的一种装置,在欧美发达国家,烟气调质技术应用较多并且技术成熟。
1、引进烟气调质技术并购买原装进口样机进行消化吸收
目前国内的生产商主要引进全套烟气调质技术并购买原装进口样机进行消化吸收,可以使烟气调质这项技术在我国得到应用,将解决高比电阻粉尘除尘效率低的问题。
2、零部件国产化
由于烟气调质系统全部采用进口设备成本较高,烟气调质技术引进后,国内生产商一般对系统中壳体、管道、燃烧炉,泵站等本体零部件进行国产化生产,添置FGC 生产中的一些专用工装设备,建立泵站与全系统的出产检验装置及烟气调质系统的调试设施。外购配件中,控制系统元器件、仪器、仪表及泵站阀门等质量要求高的配件采用进口,以保证产品质量。
第二节 产品工艺特点或流程
1、烟气调质的工艺原理
烟气调质就是在烟气进入电除尘器之前对烟气进行调质处理以降低粉尘比电阻,提高粉尘颗粒的荷电性能,使之易于被电除尘器捕集,以提高电除尘器效率,降低粉尘排放。常用的调质剂如:SO3或NH3等化学调质剂,也有特殊配方的其他调质剂。各种烟气调质系统在长期使用中积累了丰富的经验。
SO3调质系统在国外已有多年的应用经验,这一技术已比较成熟。目前,国外已有400多台锅炉,总容量超过10万兆瓦的发电能力已采用了这种烟气调质方法。该调质方法使各个电厂的电除尘器效率均达到了该国国家环保标准。目前,国内第一套S03调质系统,在内蒙大唐托克托电厂1#炉和2#炉已正式投运,效果良好。
该调质系统的工作机理:就是以一定的工艺流程产生SO3,将SO3与空气的高温混和气体喷射到电除尘器的入口,SO3与烟气中的水汽迅速结合,在粉尘表面形成一层硫酸薄膜,致使粉尘颗粒的比电阻下降,荷电性能提高,易于被电除尘器收集。调整SO3的喷射量,可以将粉尘比电阻调节到适合该电除尘器的理想范围,使用本系统可使电除尘器效率达到设计效率。该工艺所用的原料可以有两种:一种是硫磺,另一种是SO2。应用最广的是以硫磺为原料。
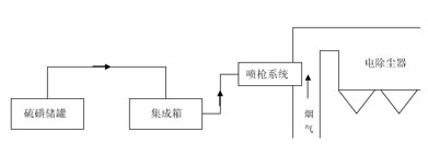
2、烟气调质工艺流程
烟气调质系统(以SO3为烟气调质剂为例)从工艺构成上大致可分为三大部分——硫磺储罐、集成箱和喷枪系统,工艺流程如下图所示:
烟气调质系统的工艺流程图

工艺构成:在内蒙大唐托电的调质系统从工艺构成上可分为三大部分——硫磺储罐、集成箱和喷枪系统。硫磺储罐用于将固体硫磺熔化并储存。集成箱是用于生成SO3的设备。硫磺到SO3需要两步转化:第一步硫磺燃烧生成SO2;第二步是SO2催化氧化生成SO3。这两个反应都是放热反应。
这两步反应的关键是转化率,即硫磺必须完全燃烧全部转化为SO2,必须采用合适而优质的催化剂,且必须严格控制反应温度,使SO2几乎全部转化为SO3,该系统的正常转化率为97%以上。喷枪系统用于将集成箱转化生成的SO3气体与热空气混合气体喷射到烟气中,位置位于电除尘器入口前。喷枪有多支,且每支喷枪上有多个喷嘴,这种设计的目的是将SO3气体与烟气中的粉尘实现最均匀最充分的混合,使调质效果更有效。
系统根据给煤量信号自动或手动调节硫磺的流量,SO3的喷射浓度由运行人员提前输入设定。为严格控制SO3的转化率、同时考虑到硫磺的易燃特点和SO3的腐蚀性以及硫氧化物对人体和设备的危害,系统用温度及其他多个信号实现连锁保护。系统由PLC控制,在就地由触摸屏式人机界面对系统进行监控,并由位于控制室的上位机实现远程监控。
第三节 国内外技术未来发展趋势 分析
1、烟气调质防尘技术将与生产工艺更紧密结合。
首先,积极促进生产工艺及设备的改进,努力实现本质无害化,达到事半功倍之效;其次,烟气调质防尘技术应力求促进产品产量和质量的提高;再者,应更方便操作和维修。
2、烟气调质防尘将紧密结合节能。
通过烟气调质防尘技术的实施,使生产工艺简化,生产能耗降低;促进二次能源的回收;在保证防尘效果的同时,尽量减少处理风量,降低系统阻力,从而降低自身能耗等等。随着国民经济的不断发展和人民生活水平的提高,节能成为关注重点。技术进步是节能的关键,节能技术的进步,是自主创新的重要内容。烟气调制系统 行业 的研发应以环保指标作为开发新产品的要求,以高效节能、环保为目标,推动相关的技术进步,开发研制出环保型的“烟气调制系统”产品,供市场采用。
3、副作用小
对于加装烟气调质系统,主要有以下三个方面的顾虑:
1)最大的顾虑是它是否降粉尘排放的同时增加硫氧化物的排放。由于SO3具有极强的活性,几乎全部与粉尘结合被电除尘器捕集。对于烟囱排放的硫氧化物污染而言,主要指的是SO2,燃煤中的硫几乎全部转化为S02直接排放到大气中。对于调质系统,一方面,系统燃烧的硫磺相对燃煤中的硫磺来说,量非常小;另一方面,硫磺全部燃烧生成SO2,通过选用合理适量的催化剂,且严格控制反应参数,可使SO2到SO3的转化率达到95%以上。因此,调质系统并不会增加硫氧化物的排放。
硫氧化物排放(PPMV)

上表是在国外一家电厂做过的实验,机组分三种情况电对除尘器及烟囱入口的硫氧化物含量进行测试。第一种情况是燃用高硫煤,第二种情况是燃用低硫煤,第三种情况是燃用低硫煤并采用SO3调质。从表中可以看出:采用SO3调质没有增加硫氧化物的排放。
目前,从托电投运后烟气监测来看,烟气调质投入对于SO3排放浓度基本没有影响,烟尘浓度较投入前下降了4—7倍,从烟囱出口目测除尘效果也明显好转。
托电投运后烟气监测表

2)对管道和设备会不会造成腐蚀。由于系统设计已充分考虑了SO3的结露腐蚀问题,系统过程温度控制恒定,喷枪热电偶实时监测SO3气体温度。当管路内的温度接近酸的露点时,系统会自动停止,保证管路不会腐蚀。托电经过几次的停炉检查发现,引风机、电除尘内部未发现明显的硫酸沉积以及腐蚀现象。
3)烟气调质后是否影响灰的综合利用。根据建筑材料业的标准,灰中的S04的含量不超过2.5%即可满足使用要求。调质系统的SO3用量非常小,为百万分等级,故不会影响灰品质。
免责申明:本文仅为中经纵横 市场 研究 观点,不代表其他任何投资依据或执行标准等相关行为。如有其他问题,敬请来电垂询:4008099707。特此说明。
上一篇:线加速度计行业环境分析
下一篇:休闲食品技术工艺发展趋势分析